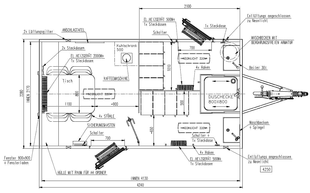
WIKS miljøvogner er laget for bruk av virksomheter som arbeider med asbest, epoxy og andre miljøfarlige materialer, spesielt i forbindelse med renovering og riving av bygninger. Alle miljøvogner er slik innrettet at en etter å ha arbeidet i forurenset miljø, entrer vognen i ”skitten” sone, for deretter å ta av beskyttelsesdrakt og -utrustning for oppbevaring i egen garderobe, dusjer og deretter kan iføre seg rent tøy i ”ren” sone før spisepauser eller avslutning av arbeidet.
Vognen leveres med skitten og ren sone, WC m/kvern og egen spiseplass og garderober.




















